
新聞資訊
閥門首頁 > 新聞資訊 > 各種閥門的區別 1.閘閥、截止閥、蝶閥各適用于什么場合? 這三種閥按開關難易排列:截止閥、閘閥、蝶閥; 按阻力大小排列:截止閥、...
2020年10月26日上午,上海湖泉閥門有限公司辦公室舉行 電動執行器 技術分享交流,企業員工參加交流活動,活動由經理黨旭主持。 上海湖泉...
上海湖泉閥門有限公司主要生產閘閥、球閥、蝶閥、高溫閥門、高壓閥門、電站閥門、工業閥門等各種高品質閥門。您如需查詢更多電動不...
電動閥: 電動閥:電動調節閥(可以控制開度。可連續調節閥門)與電動閥(只能控制開關不能控制開度),交流一般3根線,火線、零線...
軟密封電動蝶閥 : 密封副的兩側一側是金屬材料,另一側是有彈性的非金屬材料的被稱為軟密封。這種密封的密封性能較好,但不耐高溫...
1 明確閥門在設備或裝置中的用途 確定閥門的工作條件:適用介質的性質、工作壓力、工作溫度和操縱控制方式等。 2 正確選擇閥門的類型...
上海湖泉閥門有限公司生產的Q941F 不銹鋼電動球閥 密封性能優良,流量系數大,流阻系數小,結構簡單,使用壽命長,便于維修不銹鋼電動球閥生...
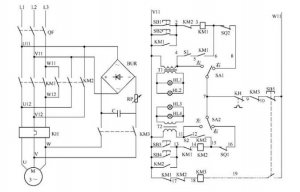
電動閥門控制電路如圖所示: 電路工作原理 狀態選擇 當電路處于熱備用狀態時,可以通過選擇 SA1、SA2 的開關位置確定主電路受控或不受...
上海湖泉閥門有限公司220v防爆電動閥門價格、閥門電動裝置系列智能數控電動執行機構是一種在自控調節系統中,它以220V交流電源為動力,...
上海湖泉閥門有限公司 閥門電裝 生產廠家,有LQ系列電動執行器、DQW系列電動執行器、DZW系列電動執行器、精小型電動執行器、電動蝶閥、...